產品簡介
新瑞都XRD反應釜攪拌機既可以是一種獨立的流體力學范疇的單元操作,如進行液-液混合、固-液懸浮、氣-液或液-液分散等,又往往是完成其他單元操作如傳熱、吸收、萃取、溶解、結晶等以及化學反應過程的必要手段。
攪拌過程可使被攪拌液體各部分接近于均質狀態,增大分散相的有效接觸面積,降低分散相周圍的液膜阻力以及增大相對速度提高傳熱速度等。因此,在化工、醫藥、食品、造紙、農業,環保等眾多行業中廣泛應用著各種攪拌設備。

工作原理
從本質上講攪拌過程就是在流體場中進行單一的動量傳遞或者是包括動量、熱量、質量傳遞及化學反應的過程,而攪拌器就是通過使攪拌介質獲得適宜的流動場而向其輸入機械能量的裝置。 攪拌過程為:電機通過減速機變速后帶動攪拌器在一定轉速下旋轉,根據攪拌速度的不同,自葉輪處排出不同速度的流體,這股運動流體同時吸引挾帶著周圍的液體,使周圍的靜止流或低速流卷入其中,從而合成股復雜的運動流。這股合成的運動流既有水平循環流,又有沿壁面及攪拌軸的上下循環流,這種循環流動,能夠涉及攪拌罐內較大范圍,起著體積循環作用。
從葉輪排出的液體把來自葉輪的能量傳遞到罐內介質,同時將罐內液體順次循環到具有攪拌作用的葉輪近旁。由于瞬時速度波動會產生湍動、渦流等不規則移動,逐漸崩解而和周圍的流體混合,其結果流體本身以及所包含的熱量、質量和能量也都隨之向周圍移動,從而促進由于局部混合、異相間界面更新等引起整體液流的傳質和傳熱反應均質作用。

攪拌操作多種多樣,攪拌介質差別也很大,各工藝過程對攪拌過程的要求也不盡相同,這些都要求不同型式的攪拌器與之相適應。各種攪拌器在配合各種可控制流動狀態的附件后,更能使流體狀態以及供給能量的情況出現多種變化,更有利于強化不同的攪拌過程。
同時為保證攪拌器的正常運轉,還要求攪拌器具備合理的結構和強度。針對工況條件的不同,用戶提供工藝要求,我公司經嚴格測算及多年累積的經驗,嚴謹地設計各種理想的環氧樹脂攪拌機及整機配置。

技術研發
新瑞都公司與華東理工大學流體攪拌技術中心教授緊密合作,為用戶提供先進的測試條件、數據分析方法、攪拌混合技術及評估。我們認為,用戶最了解自己產品的工藝狀況。我們重視和尊重用戶的生產經驗,同時結合本公司多年積累的設計制造經驗,力爭設計和制造出最適合您工藝要求的攪拌機。我們愿與各用戶同心、同步、同走現代化工之路。
攪拌裝置設計選擇參考圖
新瑞都公司與華東理工大學流體攪拌技術中心教授緊密合作,為用戶提供最先進的測試條件、數據分析方法、攪拌混合技術及評估。我們認為,用戶最了解自己產品的工藝狀況。我們重視和尊重用戶的生產經驗,同時結合本公司多年積累的設計制造經驗,力爭設計和制造出最適合您工藝要求的攪拌機。我們愿與各用戶同心、同步、同走現代化工之路。
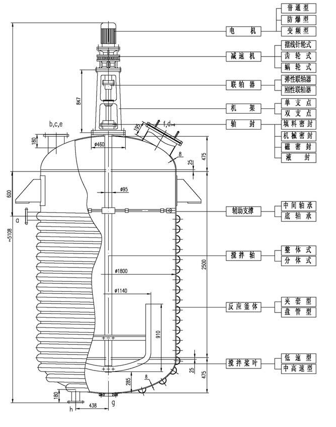
電機、減速機配置
所有配置為國際、國內名牌電機,減速機。可根據用戶不同的工藝和價格要求來配置,同時還可以根據用戶特殊需要配置適合國外特殊電壓、特殊隔熱、隔爆、防爆等要求的電機。
機架配置
連接減速機與反應釜的中間部件,在攪拌中起連接減速機、支撐傳動軸及攪拌軸的作用。本公司可為您配置標準或非標準要求的機架,使之與各種不同的減速機相配,滿足不同的廠房空間要求和工藝需求。
聯軸器配置
聯軸器是連接兩軸和回轉件,并在傳遞扭矩和運動過程中一同回轉而不脫開的一種機械裝置,有剛性聯軸器;揉性聯軸器;安全聯軸器等。
軸封配置
軸封是攪拌設備的一個重要組成部分。攪拌器軸封的任務是保證攪拌設備內處于一定的正壓或真空以及防止反應物料溢出和雜質的滲入,故不是所有的轉軸密封形式都能用于攪拌設備。攪拌轉軸常用的密封形式為填料密封和機械密封,具體根據工況條件設計選用。

傳動關鍵部件
設備的使用性能及壽命與軸承的選擇很大的關系,我公司注重選擇高精度的進口軸承及國產名牌軸承。根據不同種類的設備及工況選擇不同類型的軸承配置,按軸承支點,分為單支點,雙支點;雙支點又分軸承箱雙支點,軸承箱支點與釜內底軸承支點或中間軸承支點。
產品簡介
攪拌既可以是一種獨立的流體力學范疇的單元操作,如進行液-液混合、固-液懸浮、氣-液或液-液分散等,又往往是完成其他單元操作如傳熱、吸收、萃取、溶解、結晶等以及化學反應過程的必要手段。
攪拌過程可使被攪拌液體各部分接近于均質狀態,增大分散相的有效接觸面積,降低分散相周圍的液膜阻力以及增大相對速度提高傳熱速度等。因此,在化工、醫藥、食品、造紙、農業,環保等眾多行業中廣泛應用著各種攪拌設備。
XRD-A系列攪拌機
電機功率: 1.1KW-150KW,防爆、非防爆、變頻、室內、室外配選;
減速機: 轉速根據物料特性及攪拌葉輪配選而定;
支架: 根據整體配置選用;
攪拌主軸(S),葉輪直徑(D),軸長(L)均按實際尺寸規范制定;
材質: SUS304、321、316、316L不銹鋼、碳鋼、鈦材及特氟龍噴涂等;
密封: 提供工藝要求,如真空、壓力、高溫、易燃易爆等;
攪拌容器配套: 0.05M3,100M3容器,壓力、真空、冷卻、夾套、內盤管、外盤管均可制造;
具體尺寸按用戶要求設計制造
XRD-B型攪拌機
采用直角齒輪傳動設計,配置集裝式機械密封,主軸上可設計上下攪拌葉輪,具有使用壽命長、操作彈性大、噪音小及堅固耐用等特點。功率從0.75KW-75KW,輸出范圍從4r/min-280r/min,適用于各種不同工況,材質、軸封、軸、葉輪及附件可根據不同的物料和工藝要求來選擇。
選擇要點
電機、彈性聯軸器:標準臥式電機位于減速機側面安裝,對于綜合保修更簡潔容易,電機與減速機、彈性聯軸器連接,減少沖擊及震動。軸封:提供集裝式雙端面或單端面機械密封,骨架密封等。減速機:結構緊湊的直角齒輪傳動,也可采用硬齒面斜齒輪及螺旋傘齒輪組。安裝:可在任何形式的攪拌罐上安裝,采用標準法蘭直接對接安裝。容器:從0.5-300m3,材質任選。具體尺寸按用戶要求設計制造。
XRD-C型流體攪拌機
采用高效平行軸傳動、兩級齒輪減速傳動,可用于大、中、小容量物料的攪拌,具有多種安裝形式,密封特點及輸出轉速。主軸、葉輪可根據不同的物料和工藝要求來選擇,按用戶要求確定轉速,以達到使用系數(SF)及扭矩的最佳組合。
選擇要點
電機:名牌電機,功率0.75KW-160KW;減速機:轉速根據工況設置速比;機械密封:拆卸更換機械密封方便,只需將減速機機座上沿旋轉銷旋轉90°;具體尺寸按用戶要求設計制造。
XRD-D型攪拌機
專為衛生級要求設計制造,可達GMP標準,具有結構堅固,性能可靠,價格合理等特點,適用于各類食品、制藥、化妝品、生化科技、精細化工等行業。減速機可選用渦輪、硬齒面斜錐齒輪、行星傳動及擺線針輪;機架采用衛生級不銹鋼拋光機架,絕無污染;雙層軸封隔油裝置,既可固定轉速,亦可變頻調速;接觸液面材質全部拋光,安全衛生。

本公司設計生產的部分攪拌機
我公司同華東理工大學流體教研室合作,不斷開發研究攪拌新技術,針對用戶的不同要求,精益求精,力求為用戶設計、制造出理想的攪拌設備。

六葉凹葉輪代替六葉圓盤渦輪的平葉片,葉片后緣氣腔有所消失,通氣時功率下降幅度比六葉圓盤渦輪小,最大氣體分散能力是其2.4倍。傳熱系數可比六葉圓盤渦輪提供10%以上。

適用于中、低粘度流體,既用于湍流過程,亦可用于層流過程,尤其適用于粘度變化,造成流動在湍流和層流之間復雜的攪拌及固體懸浮過程。
推進式是典型的軸流形攪拌器,高排液量,低剪切性能:采用擋板或導流筒則軸向循環更強,排出性能明顯提高,因為它循環能力強,動力消耗低,在低粘度,大容量均相、混合過程中應用能體現它的優勢,在低粘度的液體傳熱、反應、固液比小時的懸浮、溶解等過程中應用廣泛。可調推進式的槳葉可轉動±15°,調整傾角,在試驗性的工藝過程中作用很大。可拆推進式的槳連輪轂分成三辯,組裝方便,用在需要拆成小件的場合。常用介質,μ<2000cP,常用運轉速度n=10-500rpm,v=3-15m/s,最高轉速可達1750rpm,常用規格S/DJ=1或2,DJ/D=0.2-0.5表面要求拋光處理的必須選用焊接型。

推進式攪拌器主要尺寸

注:以上參數僅供參考,攪拌功率及轉速與物料特性及攪拌目的有關。具體要求歡迎您來電與我們的工程師溝通,可為不同客戶的不同需求非標定制。本攪拌器具有圓盤渦輪攪拌器的通性,它的葉片縱截面變成了圓弧形,強化了剪切作用,影響了上下的混合能力,弧葉有利于上下的混合,箭葉下面存一些氣體,作用更有效。操作條件同通用圓盤渦輪式攪拌器。

三葉開啟渦輪式攪拌器主要尺寸

注:以上參數僅供參考,攪拌功率及轉速與物料特性及攪拌目的有關。 具體要求歡迎您來電與我們的工程師溝通,可為不同客戶的不同需求非標定制。具有混合面積大能耗小的特點,特別適用于氣-液-固混合攪拌。

此類攪拌器為慢速型攪拌器,在層流區操作,液體沿著螺旋面上升或下降形成軸向的上下循環,適用于中高粘度液的混合和傳熱等過程,螺桿式攪拌直徑小、軸向推力大,可偏心放置,槳葉離槽壁的距離<1/20DJ,槽壁可擋板作用,螺桿帶上導流筒,軸向流動加強,在導流筒內外形成向下向上的循環。常用介質粘μ<105cP,常用運轉速度n=0.5-50rpm,v<1m/s。

螺桿式攪拌器是軸向流攪拌器,適用于高粘度流體,在層流狀態下操作。可以與導流筒配合操作,使導流筒內外的流體呈不同方向的循環流動,加強混合效果。
螺帶式攪拌器是軸向流攪拌器,適用于高粘度流體,在層流狀態下操作。螺帶一般貼近罐壁,與罐壁形成自然配合操作,使體系內的流體呈上下不同方向的循環流動,加強混合效果。
螺桿螺帶式攪拌器是軸向流攪拌器,適用于高粘度流體,在層流狀態下操作。螺帶一般貼近罐壁,與罐壁形成自然配合操作,而螺桿位于軸心,兩者螺旋方向相反,迫使體系內的流體呈上下不同方向的循環流動,大大加強混合效果。
螺桿式、帶導流筒螺桿式攪拌器主要尺寸

注:以上參數僅供參考,攪拌功率及轉速與物料特性及攪拌目的有關。 具體要求歡迎您來電與我們的工程師溝通,可為不同客戶的不同需求非標定制。
最大葉片式葉輪,用于從低粘度到高粘度的混合過程適用于液-液分散,固-液懸浮及晶析等操作。

此類攪拌器為慢速型攪拌器,常在層流區操作,液體沿著螺旋面上升或下降形成軸向上下循環,適用于中高粘度液體的混合和傳熱等過程。常用介質粘度μ<10萬cp,常用轉速n=0.5-50rpm,v=2m/s。LD螺帶式攪拌器的螺帶外廊接近于攪拌罐內壁攪拌直徑大,強化了近罐壁的液體的上下循環,高粘度液體的傳熱過程很適用。螺帶螺桿組合式,同時具有螺桿和螺帶的特性,強化了液體內外圍的循環,特別對牛頓型似塑性及彈性液體有效。ZLD錐底螺帶型,ZLG錐底螺帶,其特點是錐形可和錐形釜底相配,可按要求設計。

螺帶式、螺帶螺桿式攪拌器主要尺寸

注:以上參數僅供參考,攪拌功率及轉速與物料特性及攪拌目的有關。 具體要求歡迎您來電與我們的工程師溝通,可為不同客戶的不同需求非標定制。
用于高粘度物料的攪拌過程,適用于傳熱,液體混合以及固液混合過程。

本攪拌器流型為徑向流,在有擋板時可自槳葉為界形成上下兩個循環流,具有高剪切力和較大的循環能力,其中直葉開啟渦輪式剪切力大,彎葉開啟渦輪式剪切力小,斜葉開啟渦輪居中。所以直葉開啟渦輪式更適合分散操作過程。彎葉排出性能好,槳葉不易磨損,更適合于固定懸浮。對于固體溶解也很適合的。其他攪拌過程,均能應用上。所以渦輪式攪拌器是操作過程適用范圍廣泛的攪拌器,適用粘度范圍μ<5萬CP。ρ<2000kg/m3,常用轉速n=10-300rpm。V=4-100m/s。高轉速可達600rpm。常用尺寸比例:DJ/D=0.2-0.5,b/DJ=0.2(寬型),b/DJ=0.125(窄型)

六葉開啟渦輪式攪拌器主要尺寸

注:攪拌器可根據用戶要求制作,輪轂高度一般與內孔一致。具體要求歡迎您來電與我們的工程師溝通,可為不同客戶的不同需求非標定制。
適用于液-液-氣的分散,每個葉片后緣形成兩個很強的剪切性能,使液體和氣體得以分散。

斜葉整體槳式XRJ-A斜葉可拆槳式XRJ-B
此攪拌器槳葉可成24°、45°或60°傾角,有軸向分流,徑向分流,流型比平直葉槳式復雜,排出能量比平直槳高,綜合效果更好,適用過程相同,因此應用頻率比平直葉槳式高,運行條件同平直葉槳式。
斜槳葉攪拌器主要尺寸

注:以上參數僅供參考,攪拌功率及轉速與物料特性及攪拌目的有關。具體要求歡迎您來電與我們的工程師溝通,可為不同客戶的不同需求非標定制。
此類攪拌器屬于低速攪拌器,適用于中高粘度的液體混合、傳熱或反應等過程。常在層流狀態操作,產生水平環向流,如為折葉或角鋼型葉,可增加槳葉附件的渦流。可根據客戶需要在槳上增加立葉或橫梁,以增大攪拌范圍。適用介質范圍:μ<10萬CP,轉速n=1-100rpm。

框式、錨式攪拌器主要尺寸

注:以上參數僅供參考,攪拌功率及轉速與物料特性及攪拌目的有關。 具體要求歡迎您來電與我們的工程師溝通,可為不同客戶的不同需求非標定制。